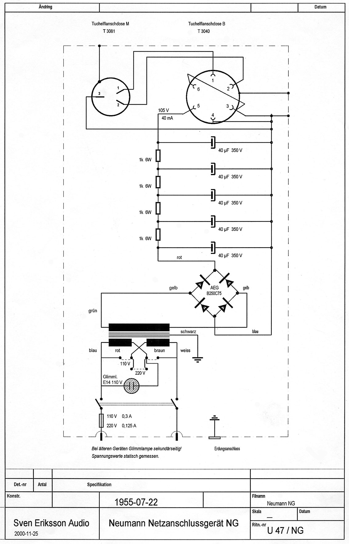
Nätaggregat modell NG till Neumann U47 och U48 med VF14-rör.
NG-aggregatet levererar enbart 105 volt, 40 mA till mikrofonen.
Glödspänningen tas från denna enda spänning.
När du slår på ett NG-aggregat tonar (rampar) det upp spänningen till mikrofonen väldigt långsamt.
Det kan ta mellan 30 sekunder och en minut innan aggregatet ”rampat” klart.
Allt för att öka livslängden på röret.
Stäng av din U47 om du inte ska använda den på sex timmar.
Annars kan du låta den vara påslagen.

Till startsidan